
Таково официальное время ВМФ получения и полной расшифровки сигнала об аварии. Насколько достоверны эти данные?
Лейтенант А.В.Зайцев (объяснительная записка): «Арматуру системы вентиляции мы успели открыть гидравликой, а также поднять выдвижные устройства «Кора», «Анис», поднять «Синтез» до конца не успели».
Капитан 1-го ранга Б.Г.Коляда (магнитофонная запись опроса): «Были подняты антенны связи, но тут началось падение давления гидравлики. Мы успели передать 3 раза «шестой» сигнал на антенну «Кора».
Капитан-лейтенант А.Г.Верезгов (магнитофонная запись опроса): «Что мне еще запомнилось, как всплыли: был крен на левый борт, антенны стали проседать под своим весом, видимо, остановились насосы гидравлики. Я поинтересовался, есть ли связь, чтобы своевременно вытащить наверх аварийную радиостанцию».
Мичман В.С.Каданцев (объяснительная записка): «В это время по сигнализации пульта «Молибден» я увидел, что высветился сигнал нижнего уровня в баке судовой системы гидравлики, что свидетельствовало об уходе гидравлики. По приказанию командира БЧ-5 я спустился к насосному узлу и по смотровому стеклу увидел, что бак пуст. Я закрыл клапанные переключатели по напору «правый борт» и «левый борт». Поднялся на ГКП и доложил о выполнении приказания. Радисты в это время запросили положение своих выдвижных устройств. По моему предложению командир БЧ-5 дал приказание закрыть ручные клапаны на выдвижные устройства, что я и сделал».
Так была потеряна рабочая жидкость в системе судовой гидравлики из-за невыполнения главным командным пунктом первичного мероприятия при пожаре по отключению трубопроводов гидравлики, проходящих в аварийный отсек (статья 89 РБЖ-ПЛ-82).
Как уже говорилось, сигнал об аварии был передан в первый раз только в 11 часов 37 минут. В это время начали проседать антенны связи, и это могло явиться причиной того, что сигнал об аварии не был расшифрован полностью с первого раза. Только после передачи сигнала об аварии в восьмой раз (в восьмой!) он был расшифрован в 12 часов 19 минут. Так руководством подводной лодки была совершена еще одна роковая ошибка, которая поставила на карту жизнь большинства членов экипажа. Чем оправдать задержку в передаче сигнала об аварии? Оправдать ее невозможно.
На этом можно было бы закончить разговор о сигнале № 6, но…
Оперативный дежурный командного пункта Северного флота капитан 1-го ранга В.И.Гончарук: «В 11.41 командир корабля передал сигнал об аварии, который без задержки был получен на командном пункте флота»[29]. И ни слова о не полностью расшифрованном сигнале. Из этого сообщения следует, что сигнал об аварии был получен сразу полностью, без искажения.
А вот еще одно свидетельство этого:
«11.54. Экипаж майора Геннадия Петроградских подняли по тревоге. Она была объявлена всем спасательным силам авиации флота, но первым должен был уйти в небо именно этот экипаж. На КП поставили задачу: в районе острова Медвежий возник пожар на советской подлодке»[30]. Может быть, атмосферные условия препятствовали прохождению сигналов? Нет, не препятствовали: «Накануне было очень плохое прохождение сигналов. А тут – все в норме. С берегом связь надежная»[31].
Кто из руководства Военно-морского флота наведет ясность в этом вопросе?
Как развивались дальше события по организации спасения подводников? Лишь в 12 часов 42 минуты – через 1 час 24 минуты после готовности сигнала № 6 оперативный дежурный Северного флота запросил у объединения «Севрыба» данные по дислокации рыболовных судов. Что делало командование Северным флотом с 12 часов 19 минут по 12 часов 42 минуты (а может быть, с 11 часов 41 минуты по 12 часов 42 минуты) неизвестно. Роковая ошибка наложилась на роковую безответственность. Не будь этого, плавбаза «Алексей Хлобыстов» могла бы начать движение на 1 час 20 минут раньше и прибыть к месту аварии до гибели подводной лодки. Жизнь большинства подводников была бы спасена.
В свете этих фактов чего стоят заверения и клятвы командования Военно-морского флота о якобы принятых всех мерах по спасению подводников? При такой безответственности нам не помогут ни норвежские, ни другие иностранные спасательные службы. Необходимо наводить порядок у себя дома.
«ВКЛЮЧИТЬСЯ В ШДА!»[32]
Вахтенный журнал:
«11.21 – Пожар в 4-м отсеке. Горит пусковая станция насоса. Искрит и дымит. Обесточен. Задымленность и газовый состав в 4-м отсеке в норме».
Что произошло в 4-м отсеке?
Лейтенант А.В.Махота (объяснительная записка): «По телефону я слышал, как пытались из центрального поста вызвать 5-й отсек. Со стороны 5-го отсека повернулась кремальера, и Вал я вин стал ее держать. И в этот момент из пусковой станции насоса первого контура № 1 вырвался сноп искр и повалил густой белый дым. Я доложил в центральный пост о пожаре в отсеке, после этого связь прервалась, но мой доклад успели принять и обесточить пусковую станцию. Пожар прекратился, но отсек был сильно задымлен. И тогда я дал команду готовить отсек к покиданию и затем покинуть его в 3-й отсек (так мы делали на отработках по борьбе за живучесть при пожаре в 4-м отсеке из-за отсутствия индивидуальных средств защиты). Открыв переборочную дверь в 3-й отсек, мы увидели через иллюминатор саншлюза, что в 3-м тоже пожар (он был задымлен). Мы вернулись в 4-й отсек, и я дал команду зайти в аппаратную и там загерметизироваться. Около часа мы находились в аппаратной выгородке».
РБЖ– ПЛ-82, статья 23: «Никто не имеет права самостоятельно покинуть аварийный отсек. Вывод личного состава из аварийного отсека осуществляется только по приказанию центрального поста в указанный им отсек».
Таким образом, отсутствие индивидуальных средств защиты у лейтенанта Махоты и мичмана Валявина привело к нарушению РБЖ-ПЛ-82. В дальнейшем, находясь в аппаратной выгородке, они практически выключились из борьбы за живучесть подводной лодки. Более того, центральный пост был вынужден посылать аварийную партию, чтобы вызволить их из аппаратной выгородки. Посещение лейтенантом Махотой и мичманом Валявиным 3-го отсека осталось незамеченным, что говорит о том, что рубеж обороны по кормовой переборке 3-го отсека не был организован, несмотря на приказание, отданное из главного командного пункта в 11 часов 13 минут. Еще одно свидетельство уровня отработки задач по борьбе за живучесть подводной лодки!
Капитан-лейтенант И.С.Орлов (магнитофонная запись опроса): «Циркуляционный насос первого контура № 1 работал на малой скорости. Там было возгорание. Был доклад командира 4-го отсека инженера Махоты. Он доложил, что горит пусковая станция насоса № 1. Не знаю, каким методом, но он работал».
В рекомендациях проектанта, разработанных для составления «Руководства по боевому использованию технических средств», указано, что при пожаре в 7-м отсеке необходимо отключить два кабеля (десять жил) цепей управления и блокировки пусковой станции циркуляционного насоса первого контура № 1. Из-за отсутствия этого «Руководства» личный состав 4-го отсека не знал, что кабели нужно было отсоединить, и в процессе тренировок по борьбе за живучесть не отрабатывал такую операцию. Как только от пожара в 7-м отсеке были повреждены цепи управления обмоткой большой скорости, вышел из строя полупроводниковый выпрямительный мост пусковой станции, с искрообразованием и выбросом дыма. Насос после этого продолжал работать на малой скорости. Запись об этом в вахтенном журнале не соответствует действительности. Неверно отражено в нем и задымли-вание 4-го отсека.
Вахтенный журнал:
«11.22 – Надут 5-й отсек. Открыть 1-й и 2-й запоры. Нагрузить в 3-м СДС[33]. Прет (Так в тексте. – Д.Р.) дым от «Корунда». Обесточить «Корунд».
Пожар в кормовых отсеках продолжался, и последствия его стали ощущаться в центральном посту. Подводная лодка уже десять минут не имела хода, а управление рулями было потеряно. Однако система управления рулями «Корунд» по-прежнему находилась под электропитанием. И расплата за эту ошибку не заставила себя долго ждать – из-за короткого замыкания в 7-м отсеке стойка пульта «Корунд» загорелась. Личный состав подводной лодки был вынужден нагрузить стационарную дыхательную систему и включиться в аппараты ШДА, что значительно осложнило дальнейшую борьбу за живучесть корабля.
Вот как оценил действия личного состава в этот период начальник Главного управления Военно-морского флота по эксплуатации и ремонту вице-адмирал В.В.Зайцев в своем заключении на «Анализ действий личного состава…», выполненный группой специалистов Военно-морской академии им. Н.Г.Кузнецова под руководством вице-адмирала Е.Д.Чернова:
«В 11.22 в центральном посту произошло возгорание блока трансформаторов указателей положения рулей системы «Корунд». 3-й отсек оказался загазованным, и дальнейшие действия по борьбе за живучесть подводной лодки главный командный пункт вынужден был осуществлять в средствах индивидуальной защиты. Центральный пост, зная обстановку, убедившись в выходе из строя управления рулями, обязан был дать команду обесточить «Корунд». Однако этого сделано не было».
Следует сказать, что это был не единственный источник поступления дыма в 3-й отсек. Дымовые газы поступали в отсек и через трубопровод удаления углекислого газа, воздушный трубопровод системы дифферентовки подводной лодки, систему дистанционного управления арматурой воздуха высокого давления и сливной трубопровод системы гидравлики, которые не были перекрыты по сигналу аварийной тревоги, как того требуют статьи 89, 90 и 91 РБЖ-ПЛ-82. Дымовые газы из 7-го отсека поступали и во 2-й отсек по трубопроводу удаления углекислого газа и трубопроводу раздачи кислорода, которые также не были перекрыты. Личный состав 2-го отсека тоже был вынужден включиться в аппараты ШДА.
Мичман В.С.Каданцев (объяснительная записка): «Минут через 20 я спустился в трюм и осмотрел его. В районе носовой переборки по правому борту у клапанов воздушной системы дифферентовочной системы было сильное травление воздуха, и это место было все в черной копоти. Я понял, что травит воздух из 7-го отсека через раздавленные уравнительно-дифферентные цистерны № 3 и 4 и вырванные сальники клапанов 3-го отсека».
Каданцев не видел травления воздуха через «вырванные сальники клапанов 3-го отсека» системы дифферентовки, а лишь издалека «понял», что это так. На воздушных магистралях системы дифферентовки была применена арматура, рассчитанная на условное давление 100 кгс/см2, что практически исключает всякую возможность «вырыва сальников» клапанов при давлениях, бывших в 7-м отсеке во время аварии. Кроме того, на этих магистралях в 3-м отсеке установлены предохранительные клапаны, настроенные на давление 3,5 кгс/см2. При пожаре потеряли герметичность воздушные магистрали и в них начали поступать дымовые газы. При давлении в 7-м отсеке свыше 3,5 кгс/см2 сработали предохранительные клапаны, и дымовые газы начали поступать в 3-й отсек. Это травление дымовых газов через предохранительные клапаны и наблюдал мичман Каданцев. Следует добавить, что аварийные клапаны на воздушных магистралях установлены так, чтобы магистраль из аварийного отсека подходила под тарелку клапана. Это позволяет надежно отсечь магистраль от аварийного отсека даже при «вырванном сальнике» у клапана. Кроме того, у мичмана не было никаких оснований говорить о раздавленных уравнительно-дифферентных цистернах.

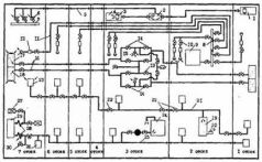
Схема поступления дымовых газов во 2-й и 3-й отсеки:
1 – резервный воздушный пульт продувания ЦГБ;
2 – клапан-переключатель; 3 – клапан управления продуванием ЦГБ;
4 – основной воздушный пульт продувания ЦГБ;
5 – трубопровод пневмоуправления клапанами продувания ЦГБ;
6 – клапаны продувания ЦГБ с электропневмоуправлением;
7 – перемычка ВВД № 4;
8 – кислородный коллектор;
9 – электролизер системы электрохимической регенерации воздуха;
10 – запорные клапаны кислородного трубопровода;
11 – кислородный трубопровод;
12 – раздатчики кислорода;
13 – запорные клапаны воздушного трубопровода дифферентовочной системы;
14 – аварийные клапаны разобщения воздушного трубопровода дифферентовочной системы;
15 – предохранительные клапаны; 16 – воздушный трубопровод дифферентовочной системы;
17 – уравнительно-дифферентная цистерна № 4;
18 – уравнительно-дифферентная цистерна № 3;
19 – буферная емкость углекислого газа;
20 – регулятор давления углекислого газа;
21 – углекис-лотный трубопровод системы электрохимической регенерации воздуха;
22 – аварийные клапаны разобщения углекислотного трубопровода;
23 – аппарат поглощения углекислого газа;
24 – сливной бак общесудовой системы гидравлики;
25 – сливной трубопровод общесудовой системы гидравлики;
26 – потребители общесудовой системы гидравлики;
27 – клапаны-переключатели на напорных трубопроводах общесудовой и рулевой систем гидравлики;
28 – гибкий металлический шланг;
29 – блок золотников и приборов рулевых устройств;
30 – запорные клапаны с дистанционным управлением на сливных трубопроводах общесудовой и рулевой систем гидравлики.
Поражает бездеятельность старшины команды трюмных. Видит место травления дымовых газов – и ничего не делает, чтобы выяснить причину и устранить это травление. А работы всего ничего – закрыть два клапана и тем самым отсечь воздушные магистрали от аварийного отсека, т е. сделать то, что нужно было сделать без приказания в первые минуты после объявления аварийной тревоги. Такова цена доклада: «3-й отсек к бою готов!»
Все это не объясняется слабым знанием материальной части подводной лодки. Здесь налицо отсутствие вообще какой-либо организации в борьбе за ее живучесть. Все суетились, и никто не отдавал конкретных приказаний, а экипаж не умел вести борьбу за живучесть корабля. Сказывалось и отсутствие «Руководства по боевому использованию технических средств», в котором должны указываться конкретные действия личного состава по перекрытию магистралей.
Чтобы оправдать пассивность и безграмотные действия главного командного пункта, 1-м институтом Военно-морского флота был «изобретен» наукообразный по форме, а по своей сути безграмотный и вредный постулат, взятый руководством Военно-морского флота на вооружение. Вот как излагает его главнокомандующий Военно-морским флотом адмирал флота В.Н.Чернавин в журнале «Морской сборник» (1990, № 12):
«В акте правительственной комиссии отмечена особенность данной аварии – редчайшее наложение двух факторов, определивших высокую интенсивность и скоротечность развития пожара, а именно: возникновение пожара и близкое по времени нарушение плотности воздушной магистрали. Это стечение обстоятельств, требующих принципиально противоположных действий экипажа, – герметизации отсеков при возгорании и разгерметизации их в случае поступления избыточного воздуха – существенно осложнило борьбу за живучесть подводной лодки».
В чем безграмотность и вредность этого постулата? Во-первых, это «не редчайшее наложение двух факторов» и не «стечение обстоятельств», а логическое развитие аварии при пассивных и неграмотных действиях руководства подводной лодки. Возникновение пожара в 7-м отсеке и поступление первой порции воздуха в него при продувании кормовой группы цистерн главного балласта разделяют не менее 15 минут, что только в обывательском смысле можно считать «близким по времени».
Во– вторых, никаких «принципиально противоположных действий» от экипажа не требовалось. В этих обстоятельствах было необходимо проводить герметизацию 7-го отсека, чтобы исключить распространение пожара и дымовых газов в другие отсеки и одновременно с этим осуществлять контролируемое снятие избыточного давления с аварийного отсека через одну из корабельных систем (предпочтительнее через осушительную систему) с целью уменьшения интенсивности пожара и обеспечения прочности переборок аварийного отсека. Ничего этого на подводной лодке не было сделано.
В– третьих, авторы этого постулата, скрывая правду, невольно внедряют в сознание подводников вредную и ошибочную мысль о том, что при авариях могут быть такие обстоятельства, которые создают тупиковые, безвыходные положения, т е. заранее деморализуют и разоружают подводников перед лицом аварии. Но вернемся на подводную лодку «Комсомолец». Своевременно отдана команда об открытии 1-го и 2-го запоров вытяжной магистрали носового и кормового колец системы общесудовой вентиляции.
Как только произошло возгорание пульта «Корунд», по кораблю было объявлено: «Аварийная тревога! Пожар в 3-м отсеке!» Записи об этом нет в вахтенном журнале. Однако показания членов экипажа и логика развития дальнейших событий позволяют однозначно утверждать, что после 11 часов 22 минут сигнал о тревоге прозвучал.
Мичман А.М.Копейка (объяснительная записка): «Была объявлена аварийная тревога, пожар, в 3-м отсеке горит пульт управления «Корунд», нам об этом сообщил командир БЧ-1 капитан-лейтенант Смирнов, так как боевая линия громкоговорящей связи вышла из строя, а связь с пультом штурмана еще функционировала».
Мичман В.В.Геращенко (магнитофонная запись опроса): «Все развивалось быстротечно. Была команда включиться всем в ШДА. Через несколько минут по «Лиственнице» штурман мне сказал: «Пожар в 3-м отсеке, горит «Корунд» (пульт управления рулями). Сразу пропали вентиляция, охлаждение, выпали сигналы «Превышение температуры». Я доложил штурману об этом».
Личный состав 2-го отсека по команде «Аварийная тревога! Пожар в 3-м отсеке!» обесточил распределительный щит 3-го отсека РЩН № 7 в соответствии с требованиями статьи 91 РБЖ-ПЛ-82.
Команда, видимо, дошла и до 5-го отсека, и личный состав этого отсека, выполняя требования статьи 91 РБЖ-ПЛ-82, обесточил распределительный щит 3-го отсека РЩН № 6.
Это заставляет усомниться в достоверности показаний капитан-лейтенанта Дворова об отсутствии связи между 5-м отсеком и ГКП. Видимо, телефонная «парная связь» функционировала с отдельными перерывами в течение всей аварии.
Факт отключения распределительных щитов РЩН № 7 и б подтверждает. мичман А.М.Копейка (объяснительная записка): «…работало 2-е кольцо вентиляции, но температура росла, так как оно не завязано (То есть не подключено – Д-Р) на все стойки приборов. На наши запросы, чтобы подали питание на РЩН № 7/1 и РЩН № 6/1, чтобы запитать основное кольцо вентиляции, никто не смог» (ничего сделать).
Распределительные щиты РЩН № 7/1 и 6/1 получают электропитание от распределительных щитов РЩН № 7 и 6 соответственно.
Таким образом, не только электровентилятор 1-го (основного) кольца системы охлаждения навигационного комплекса, но и электронасос охлаждения дизель-генератора, и вытяжные вентиляторы системы общесудовой вентиляции, и электровентилятор системы охлаждения боевого информационно-управляющего комплекса оказались без электропитания. Это явилось одной из причин того, что в 11 часов 45 минут была отдана команда на остановку дизеля. Из-за этого своевременно не смогли начать вентилирование 3-го отсека, и личный состав центрального поста длительное время был вынужден находиться в аппаратах ШДА, что затруднило борьбу за живучесть подводной лодки. Не смогли своевременно начать и вентилирование кормовых отсеков.
Заканчивая рассмотрение этого вопроса, следует сказать, что после ликвидации возгорания пульта «Корунд» главный командный пункт не дал по кораблю команду «Отбой аварийной тревоге «Пожар в 3-м отсеке!» и не приказал подать питание на распределительные шиты РЩН № 7 и 6, что явилось очередной ошибкой руководства подводной лодки.
Необходимо уточнить показания мичмана Копейки о работе 2-го кольца охлаждения навигационного комплекса. Электровентилятор 2-го кольца охлаждения питается от секций отключаемой нагрузки главных распределительных щитов; он был обесточен сразу же после срабатывания аварийной защиты реактора. Учитывая, что охлаждение приборов навигационного комплекса, подключенных ко 2-му кольцу, производилось по открытому циклу вентиляции, температурный режим этих приборов в период аварии был более «мягким» за счет естественной циркуляции воздуха, чем у приборов, подключенных к 1-му кольцу и охлаждающихся по замкнутому циклу вентиляции. Это, видимо, создало у мичмана иллюзию работающего 2-го кольца охлаждения приборов навигационного комплекса.
В 5– м отсеке начало подниматься давление.
Лейтенант А.В.Зайцев (дополнение к объяснительной записке): «Контролируя давление воздуха в отсеках подводной лодки, на момент пожара пульта управления «Корунд» заметил незначительное повышение давления в 5-м отсеке порядка 0,5 кгс/см2».
Капитан-лейтенант С.А.Дворов (магнитофонная запись опроса): «Я был постоянно на связи и дал команду, чтобы все люди находились в среднем проходе. Было большое парение в районе турбонасосных циркуляционных агрегатов, очки запотевали. Температура повышалась. Все люди были включены В ИПы[34]. Давление стало повышаться до 2,5 килограммов. Переключились в ИДА-59. Давление повышалось и далее».
Здесь необходимо уточнение. В объяснительной записке капитан-лейтенант Дворов говорит уже о давлении в 5-м отсеке, равном не 2,5 кгс/см2, а только 0,5, и это, видимо, соответствует действительности. Кроме того, изолирующими противогазами ИП-6, согласно РБЖ-ПЛ-82, разрешается пользоваться только до давления в отсеках не более 0,2 кгс/см2 избыточного. При надевании масок изолирующих дыхательных аппаратов ИДА-59 две из них были порваны, поэтому матрос В.Ю.Кулапин и мичман С.С.Бондарь были вынуждены включиться в аппараты ШДА, что предопределило их дальнейшую судьбу.
КТО РАЗРЯДИЛ СИСТЕМУ ВПЛ[35]?
Вахтенный журнал:
«11.23 – «Бухта» 10 минут работает без охлаждения. Обесточить «Синус». Обесточить «Корунд».
Радиолокационная станция «Бухта» работает без охлаждения. Пройдет немного времени – и она будет отключена. Подводная лодка с этого момента останется без электронных средств наблюдения.
Отдана команда обесточить «Синус» – систему электропитания комплекса автоматики технических средств подводной лодки. Для тушения пульта «Корунд» нет нужды обесточивать всю систему электропитания комплекса автоматики. Для этого достаточно обесточить систему «Корунд». В случае обесточивания системы «Синус» будут потеряны дистанционное управление и контроль всех технических средств лодки, за исключением аварийной защиты реактора и некоторых особо важных общекорабельных систем, обеспечивающих борьбу за живучесть корабля (таких как аварийное продувание цистерн главного балласта). Была ли выполнена эта команда – неизвестно. Запись «Обесточить «Корунд» следует понимать, из-за нечетко написанного окончания, как «Обесточен «Корунд». Команда на обесточивание системы «Корунд» была отдана в 11 часов 22 минуты.
Рабочая группа правительственной комиссии на основании проведенных опытных работ считает, что в это время (около 11 часов 24 минут) произошло самопроизвольное открытие пневмоуправляемых клапанов продувания ЦГБ и подачи воздуха в 7-й отсек из-за выплавления полиамидного уплотнения тарелок импульсных групп. Весь оставшийся воздух из перемычки ВВД № 4 стравился в отсек и в ЦГБ № 8, 9 и 10 за две-три минуты. Однако предположение рабочей группы не подтверждено ни записями в вахтенном журнале, ни свидетельствами членов экипажа, так как трудно представить, что самопроизвольное продувание цистерн главного балласта могло остаться незамеченным. Кроме того, это предположение противоречит записям в вахтенном журнале о повторном продувании концевых цистерн главного балласта в 11 часов 34 минуты.
Вахтенный журнал:
«11.27 – Подан ВПЛ на «Корунд». Открыты 1-е, 2-е запоры. Принесен огнетушитель в ЦП. На «Корунде» появился очаг открытого огня. Загазованность и видимость в ЦП повышается (Так в тексте. – Д.Р.). В первом перезаряжается ВПЛ. Из ЦВК[36]. В районе 7-го горит».
Лейтенант А.В.Третьяков (дополнение к объяснительной записке): «Тушение пожара в 3-м отсеке происходило следующим образом: Капитан 1-го ранга Буркулаков заметил дым, идущий от «Корунда». Последовала команда «Всем включиться в ИСЗ! Начать тушение ВПЛ!» Капитан-лейтенант Нау-менко, взяв торцовый ключ, открыл крышку пульта, где обнаружились языки пламени. Передали диспергатор со шлангом ВПЛ».
Возгорание пульта потушить не удалось. Система ВПЛ оказалась разряженной.
Лейтенант А.В.Зайцев (магнитофонная запись опроса): «Попытались использовать огнетушители. Первый дал немного пены и замолчал. Если бы дали нормальную пену, все было бы потушено».
Неизвестно, использовались ли другие огнетушители, ясно одно – говорить о высоком качестве подготовки подводной лодки к походу не приходится. В связи с тем что тушить пульт «Корунд» оказалось нечем, была отдана команда в 1-й отсек о перезарядке станции ВПЛ.